Beda Oksijen Lans Ekipmanları

Atmosferde %21 oranında oksijen mevcuttur. Oran %23’ten fazla ise yangın tehlikesi ortaya çıkar. %30’dan fazla ise etraftaki malzemeler tutuşabilir. Oksijen lans setinde %100 saf oksijen kullanılmaktadır ve bunun için tam emniyete ihtiyaç vardır.

Beda ürünleri, mükemmel dizaynı ile güvenlik ve kaliteyi bir arada sunar.
6 mm – 2” arası oksijen lans ekipmanları: Lans tutucular, emniyet tertibatları, çek valfler, oksijen hortumları, hortum tamburları ve basınç regülatörleri. BEDA ürünleri oksijenle uygunluk testlerinden başarı ile geçmiş, bağımsız test kuruluşlarınca sertifikalandırılmıştır.

Ürün Özellikleri

İndirmeler

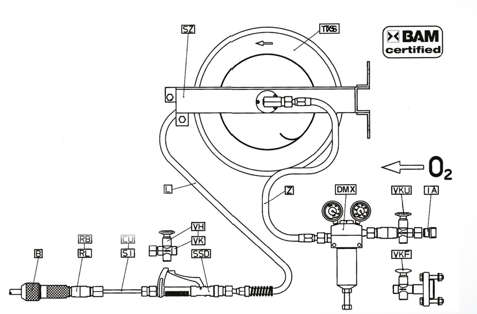
Sadece komple set olarak kullanılan lans seti; güvenli bir lans setidir.

Lans Seti Bileşenleri:

  • B – Lans tutucu
  • RB, RL – Alev tutucu emniyet ventili, cüruf geri tepme emniyet ventili
  • CU, SI – Emniyet uzatma borusuSSD – Hızlı kapama vanası
  • VK, VH – El kapama vanası
  • LF – Hortum tamburu, hortum sarma kılavuzu
  • TS, SZ – Fiberglas kaplamalı oksijen emniyet hortumları
  • DMX – Basınç regülatörü
  • VFK, VKU – O₂ besleme hattı kapama vanası
  • IA – Bağlantı adaptörü

 

Beda Oksijen Lans Ekipmanları.png

Beda Oksijen Lans Ekipmanları

8.64 MB

DİĞER ÜRÜNLER

Güvenilirlik ve İstikrar

beda-lans-tutucu.png

Beda Lans Tutucular

Beda B-O₂ Lans Tutucu

İncele

beda-lans-tutucu-2.png

Beda Lans Tutucular

Beda BNF – Hızlı Açma/Kapama Lans Tutucu

İncele